TENTANG KULIAH INI
Kuliah yang disajikan dalam video-video berikut disusun berurutan agar permirsa mampu memahami langkah demi langkah untuk membangun simulasi proses dengan Aspen Hysys. Metode bagaimana memilih model termodinamika (fluid package) yang tersedia dijelaskan terlebih dahulu. Proses hidrodealkilasi toluena diambil sebagai contoh kasus dalam video pembelajaran ini, yang dianggap bisa mewakili proses kimia tipikal. Dalam proses ini ada reaktor, kolom distiliasi, alat penukar panas, pompa, kompresor, dan satuan operasi lain yang banyak dijumpai dalam proses industri kimia tipikal. Selain itu, bagaimana menangani recycle dan purge juga dijelaskan.
Anda akan belajar simulasi proses mulai dari bagaimana memilih model termodinamika, merangkai model satuan proses, sampai bagaimana melakukan analisa dan evaluasi hasil, dan melakukan studi parametrik dari parameter penting dalam proses.
Video pembelajaran ini bisa menjadi pelengkap mata kuliah Sintesa dan Desain Proses, Perancangan Pabrik Kimia, atau mata kuliah lain terkait. Sebagai bahan tambahan anda bisa belajar dari buku Pengantar untuk Simulasi Proses dengan Aspen Hysys yang ditulis oleh Prof. Heru Setyawan.
RINGKASAN
Jumlah video: 9
Durasi per video: antara 10-25 menit
Harga: gratis
Institusi:
Departemen Teknik Kimia
Institut Teknologi Sepuluh Nopember
Surabaya
Bahasa: Indonesia
Pustaka: W. D. Seider, J. D. Seader, D. R. Lewin, Product & Process Design Principles, ed. 2, John Wiley & Sons, 2004.
APA YANG AKAN ANDA PELAJARI
Dalam kuliah ini anda akan:
- Memahami model termodinamika dalam simulasi proses dan mampu memilih model yang tepat untuk sistem komponen yang disimulasikan.
- Mampu membangun dan melakukan simulasi proses dengan Aspen Hysys untuk proses yang cukup kompleks.
- Mampu melakukan studi parametrik proses kimia dengan memanfaatkan fasilitas Case Study yang disediakan Aspen Hysys.
- Mampu menggunakan berbagai operasi Logical yang disediakan oleh Aspen Hysys seperti Adjust, Spreadsheet dan Recycle.
PRASYARAT:
Anda harus terbiasa dengan perhitungan neraca bahan dan energi, dan bisa mengoperasikan perangkat lunak Aspen Hysys. Anda disarankan memiliki latar belakang jenjang sarjana dalam thermodinamika, terutama yang berkaitan dengan kesetimbangan fasa dan kimia, dan disarankan memiliki pengetahuan dasar metode numerik.
SILABUS
- Video 1: Rekomendasi model termodinamika (Hysys, Eric Carlson, Chen & Mathias)
- Video 2: Mendefinisikan basis (komponen, model termodinamika, reaksi)
- Video 3: Membangun flowsheet simulasi bagian reaktor (1)
- Video 4: Membangun flowsheet simulasi bagian reaktor (2)
- Video 5: Membangun flowsheet simulasi bagian separator (1)
- Video 6: Membangun flowsheet simulasi bagian separator (2)
- Video 7: Membangun flowsheet simulasi lengkap (1)
- Video 8: Membangun flowsheet simulasi lengkap (2)
- Video 9: Membangun flowsheet simulasi lengkap (3)
VIDEO KULIAH
Dalam kolom di samping anda bisa memilih materi yang ingin anda pelajari dengan melihat video. Topik singkat yang diuraikan dalam setiap video ditulis di samping nomor video, sedangkan penjelasan lebih rinci bisa anda baca di sebelah tautan video di bagian bawah halaman ini.
BERTEMU INSTRUKTUR
Prof. Dr. Ir. Heru Setyawan, M.Eng.
Profesor di Departemen Teknik Kimia ITS. Saat ini menjabat sebagai Kepala Lab. Elektrokimia dan Korosi di Departemen Teknik Kimia. Kuliah yang diberikan di sini adalah bagian dari kuliah ‘Sintesa dan Simulasi Proses’ yang diajarkan pada Program Sarjana Teknik Kimia ITS. Klik Heru Setyawan untuk informasi lebih lebih lengkap mengenai instruktur.
Proses Hidrodealkilasi Tolena: Studi Kasus
Proses hidrodealkilasi toluena adalah proses untuk mengubah toluena menjadi benzena, bahan sikloheksana, prekursor nilon. Flowsheetnya ditunjukkan pada Gambar 1. Reaksi utama dan reaksi samping terjadi secara seri dan dapat ditulis sebagai
C7H8 + H2 –> C6H6 + CH4 (reaksi utama)
2C6H6 –> C12H10 + H2 (reaksi samping)
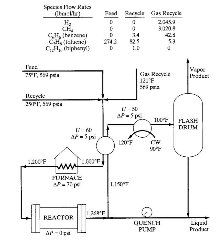
Data laboratorium menunjukkan bahwa reaksi berlangsung secara irreversibel tanpa katalis pada suhu antara 1200-1270 oF dengan 75% toluena dikonversi menjadi benzena dan 2% dari benzena yang dihasilkan diubah menjadi biphenyl. Kapasitas pabrik didasarkan pada konversi 274,2 lbmol/jam toluena, atau kira-kira 200 MMlb/tahun, dengan asumsi operasi 330 hari per tahun.
Umpan hidrogen dibuat sangat berlebih untuk mencegah deposisi karbon dan untuk menyerap panas yang besar dari reaksi eksothermis hidrodealkilasi. Untuk menghindari pemisahan produk metana dari gas hidrogen yang mahal, aliran sisih (purge) digunakan, dimana metana keluar proses, yang tak dapat dihindari, dengan jumlah yang hampir sama dengan hidrogen.
Aliran umpan toluena dan hidrogen dianggap sudah pada tekanan tinggi, diatas yang diperlukan dalam reaksi hidrodealkilasi, yaitu: 569 psia dengan suhu 75 oF. Sebelum masuk reaktor, umpan dipanaskan menjadi 1200 oF dimana panas diambil dari luaran reaktor yang dikondensasi sebagian. Luaran reaktor didinginkan dengan cepat menjadi 1150 oF, terutama untuk mencegah kebutuhan heat exchanger (HE) suhu tinggi yang mahal, dan dikirim ke HE umpan/produk. Disana, aliran didinginkan ketika memanaskan campuran umpan dan recycle ke 1000 oF. Aliran didinginkan lebih lanjut ke 100 oF, suhu dari pemisah flash.
Cairan dari pendinginan adalah produk bagian reaktor, yang sebagian darinya direcycle untuk mendinginkan luaran reaktor. Produk uap direcycle setelah sebagian disisihkan untuk menjaga metana agar tidak menumpuk dalam proses. Recycle ini ditekan sampai tekanan umpan, 569 psia. Kembali ke HE umpan/produk, campuran umpan panas keluar pada 1000 oF dan dikirim ke tanur gas-api untuk pemanasan lanjut menjadi 1200 oF, suhu umpan ke reaktor. Gas dipanaskan dalam sekumpulan pipa yang terletak dalam tanur sehingga pressure drop diperkirakan tinggi (70 psia).

VIDEO 1
Video ini menjelaskan model termodinamika dalam Hysys dan cara memilih yang cocok untuk campuran. Memilih model yang tepat adalah sangat penting untuk menghasilkan simulasi yang dapat dipercaya dan andal, khususnya sangat penting untuk perhitungan handal yang berhubungan dengan operasi pemisahan (distilasi, ekstraksi cair-cair, dll.).
Rekomendasi model termodinamika
Model yang tersedia: 15 persamaan keadaan, 8 koefisien aktivitas, 2 Chao Seader, 3 tekanan uap, dan 6 lainnya. Isu penting: (i) sifat campuran, (ii) rentang T dan P, dan (iii) ketersediaan data. Dasar rekomendasi: (i) Hysys, (ii) Eric Carlson, dan (iii) Chen & Mathias. Hysys dan Chen & Mathias berdasarkan pada tipe campuran; Eric Carlson pada sifat komponen dan kondisi operasi.
Bagian reaktor
Simulasi pertama adalah bagian reaktor yang dimaksudkan untuk memberikan pemahaman yang lebih baik tentang kinerjanya. Beberapa asumsi dibuat yang berkaitan dengan aliran recycle, agar tidak memperumit analisa.
Kondisi untuk simulasi ditunjukkan pada Gambar 2, termasuk kondisi untuk umpan dan dua recycle. Laju aliran pendingin harus diatur sedemikian rupa sehingga luaran reaktor didinginkan sampai 1150 oC. Konversi toluena dalam reaktor adalah 75% mol (reaksi utama). Dua persen mol yang ada setelah reaksi pertama berlangsung diubah menjadi biphenyl (reaksi samping).
Nilai yang mewakili dianggap untuk laju alir spesies dalam aliran gas dan aliran recycle toluena. Juga, nilai tipikal disediakan untuk koefisien perpindahan panas dalam kedua alat penukar panas (heat exchanger; HE), dengan memperhitungkan fase aliran yang terlibat dalam perpindahan panas. Reaktor dan HE dimodelkan sebagai Conversion Reactors dan Heat Exchanger. Tidak ada model untuk furnace, sehingga alat ini dimodelkan dengan Heater.
Video lengkap bagian reaktor bisa disimak disini.
VIDEO 2
Video ini menjelaskan cara mendefinisikan basis simulasi, yang terdiri dari memilih komponen, model termodinamika dan reaksi. Ada dua reaksi konversi: utama (75%) dan samping (2%).
Mendefinisikan basis
Komponen yang terlibat: H2, CH4, C6H6 (benzene), C7H8 (toluene) dan C12H10 (biphenyl). Model termodinamika: Soave-Redlich-Kwong (SRK). Koefisien reaksi: reaktan, negatif; produk, positif.
VIDEO 3
Video ini menjelaskan cara memasang dan mendefinisikan: (i) material stream, (ii) mixer, (iii) heater, dan (iv) heat exchanger; dan cara mengisikan kondisi operasi (P, T, laju alir, komposisi) ke dalam setiap unit model.
Membangun flowsheet simulasi bagian reaktor (1)
Isikan 2 dari 3 variabel: vapor phase, P, T. Karena P dan T diketahui, 2 variabel ini yang diisikan. Ada 2 pilihan flowrate: molar dan mass. Isi salah satu. Isikan komposisi: mole fraction, mass fraction, dll.
VIDEO 4
Video ini menjelaskan cara memasang dan mendefinisikan: (i) HE, (ii) flash, (iii) pump. Selain itu, cara memakai recycle, adjust dan case study juga dijelaskan. Operasi recycle membandingkan nilai aliran yang diasumsi dan nilai aliran yang dihitung, menyesuaikan nilai yang diasumsi, dan menghitung lagi sampai konvergen.
Membangun flowsheet simulasi bagian reaktor (2)
Operasi adjust menyesuaikan satu variabel sampai variabel target mencapai nilai yang ditetapkan. Operasi adjust disini dipakai untuk memanipulasi fraksi cairan flash yang direcycle agar suhu dalam aliran keluar reaktor 1150 oC. Case study dipakai untuk memelajari pengaruh suatu variabel proses terhadap variabel proses lain.
Bagian separator
Spesifikasi untuk kolom distilasi diberikan dalam Gambar 3 dimana tiga aliran produk ditetapkan. Aliran masuk adalah pada 100 oF dan 484 psia yang dipisahkan oleh dua kolom distilasi menjadi produk seperti ditunjukkan. Dalam gambar ada dua urutan, tetapi yang dijelaskan di sini hanya urutan dimana H2 dan CH4 dipisahkan dalam kolom pertama.
Tetapkan reflux ratio sama dengan 1,3 kali minimum. Gunakan spefisikasi desain untuk menyesuaikan tekanan kolom isobarik sedemikian rupa sehingga suhu distilat 130 oF; tetapi tidak boleh ada tekanan kolom < 20 psia. Juga, tetapkan kondensor total kecuali digunakan kondensor parsial jika H2 dan CH4 diambil sebagai produk atas.
Untuk simulasi ini, disarankan rasio purge/recycle mula-mula dipasang 0,25. Angka ini agak sembarang yang harus disesuaikan untuk menentukan dampaknya terhadap laju resirkulasi, ukuran alat, daya yang dibutuhkan, dsb. Disarankan juga jumlah hidrogen yang diumpankan ke dalam aliran proses disesuaikan dengan jumlah hidrogen yang keluar dari aliran purge. Juga, tebakan awal untuk aliran recycle dapat dipasang sama dengan nilai yang diasumsi ketika mensimulasikan bagian reaktor.
Video lengkap bagian separator dapat disimak disini.
VIDEO 5
Video ini menjelaskan cara memperkirakan tekanan awal kolom, dengan menghitung tekanan titik embun (dew) pada Product 1 dan tekanan titik didih (bubble) pada Product 2, keduanya pada suhu 130 oC. Hasilnya adalah 121,4 psia dan 8,6 psia. Dari sini, kolom 1 pada 120 psia dan kolom 2 pada 20 psia.
Membangun flowsheet simulasi bagian separator (1)
Untuk mencari tekanan titik embun, pasang material stream yang komposisinya seperti Product 1. Suhu diisi 130 oC dan tekanan dibiarkan kosong. Isi vapor phase = 1. Tekanan titik didih Produc 2 dicari dengan cara sama, tetapi sekarang vapor phase diisi = 0.
VIDEO 6
Video ini menjelaskan langkah menetapkan spesifikasi kolom distiliasi. Usaha menghitung perkiraan untuk jumlah tray dan lokasi tray umpan menggunakan metode Fenske-Underwood-Gillilan (FUG) yang diimplentasikan dalam modul Shortcut column Hysys gagal. Jadi, dihitung dengan cara lain. Kolom pertama dirancang sebagai reboiled stripper dengan tiga tray, tanpa kondensor, dan umpan pada atas kolom. Derajat kebebasan satu, laju alir Fuel Gas yang ditarik, dimanipulasi untuk menjaga kehilangan benzene dalam aliran pada 1,3 lbmol/hr yang diinginkan.
Membangun flowsheet simulasi bagian separator (2)
Metode FUG digunakan untuk memperkirakan reflux ratio, Nmin, N dan lokasi umpan untuk kolom kedua. Metode FUG menunjukkan reflux ratio min 1,20, dengan menganggap faktor 1,3, memberikan reflux ratio yang diimplementasikan 1,565. Untuk reflux ratio ini, kolom memerlukan 32 tray, dengan umpan disisipkan pada tray ke-26. Dua derajat kebebasan dimanipulasi untuk membatasi benzene dalam aliran recycle toluene bottom 3,4 lbmol/hr. Spesifikasi ini dapat dicapai dengan reflux ratio hanya 1,41.
Proses lengkap untuk hidrodealkilasi toluena
Proses lengkap untuk hidrodealkilasi toluena melibatkan tiga kalang recycle dan perkiraan laju alir hidrogen tambahan. Ini lebih baik dirangkai dengan urutan sebagaimana yang dijelaskan dalam video-video berikut.
VIDEO 7
Video ini menjelaskan bagaimana bagian reaktor dan bagian separator yang telah dibangun disambungkan. Mulai dengan bagian reaktor. Aliran produk uap dari bejana flash dipecah menjadi aliran purge dan aliran recycle gas, yang perlu ditekan menjadi 569 psia. Ini dilakukan dengan memasang Tee. Pada tahap ini, jangan menutup kalang recycle gas.
Membangun flowsheet simulasi lengkap (1)
Langkah pengerjaan: (i) menyambung bagian reaktor dengan bagian separator; (ii) menambah Tee untuk memecah aliran recycle dan aliran purge; (iii) memasang compressor untuk menaikkan tekanan aliran recycle sama dengan tekanan umpan; (iv) menambah recycle tanpa menutup kalang.
VIDEO 8
Video ini berisi penjelasan untuk menyiapkan aliran recycle toluena agar sesuai dengan kondisi aliran umpan. Bagian separator ditambahkan ke bagian reaktor, tetapi dengan memasang alat pemisah tambahan untuk mengurangi laju alir biphenyl dalam produk atas aliran recycle toluena menjadi 1 lbmol/hr dan menarik aliran produk biphenyl sebagai produk bawah. Karena ini setara dengan 35% biphenyl dalam aliran uap kaya toluena atas, pemisahan dilakukan dengan pemisah flash yang beroperasi pada 20 psia.
Membangun flowsheet simulasi lengkap (2)
Suhu operasi flash dimanipulasi menggunakan Adjust untuk menjaga laju alir molar biphenyl dalam recycle toluena pada target 1 lbmol/hr, yang dicapai dengan suhu 285,5 oF. Karena aliran uap atas perlu ditekan menjadi 569 psia, ini terbaik dicapai dengan pertama mendinginkan aliran sampai dibawah titik embun untuk mengembunkan semuanya, diikuti dengan pemasangan pompa. Pada tahap ini, jangan menutup kalang recycle toluena.
VIDEO 9
Video ini menjelaskan langkah akhir sebelum semua kalang recycle ditutup untuk menjamin konvergensi perhitungan. Laju umpan H2 ditetapkan sembarang > 549 lb/jam (mis.: 700 lb/jam). Spreadsheet dipasang untuk menghitung: (a) aliran total H2 dengan memperhitungkan kehilangan dalam purge dan fuel gas. (b) akumulasi CH4 dalam proses dengan memperhitungkan total perkiraan H2 yang diumpankan dengan memperhitungkan kehilangan dalam purge dan fuel gas dan produksi CH4 bersih yang harus nol untuk menghindari akumulasi CH4.
Membangun flowsheet simulasi lengkap (3)
(c) rasio molar H2:toluena dalam umpan reaktor. Adjust dipasang untuk memanipulasi fraksi purge dalam TEE-101 sehingga CH4 balance dijaga pada nol. Ini untuk mengatur laju purge cukup besar untuk menjamin CH4 tidak terakumulasi dalam sistem. Menutup recycle kedua dengan memasang RCY-2. Menutup recycle ketiga dengan RCY-3. Memanipulasi secara manual umpan H2 ke 600 lb/jam untuk memperoleh rasio CH4:toluena dalam umpan reaktor mendekati 4.




